Основные производители фанкойлов
В настоящее время более 60 брендов представляют оборудование этой категории в различных модификациях. Ниже приведены торговые марки, которые представляют широкий ассортимент профильной продукции на отечественном рынке:
- BALLU – известная компания с производственными мощностями в Южной Корее, Китае, Испании, Франции. В кооперации с российским «Заводом тепловой техники» (г. Ижевск) создано предприятие, выпускающее компоненты климатических систем;
- Daikin – японский производитель, занимающий лидирующие позиции в соответствующем сегменте рынка. Отличные технические характеристики и безупречное качество частично компенсируют достаточно высокую стоимость изделий;
- General Climate – международная ассоциация (Россия−Великобритания). Продукция отличается приемлемой стоимостью за счёт переноса основных производств в Китай и Малайзию.
Сравнительный анализ плюсов и минусов системы чиллер-фанкойл и системы VRF-кондиционирования.
Прежде, чем проводить анализ, нужно обозначить что же представляет из себя мультизональная система VRF. По сути, это большая мультисплит-система кондиционирования, к наружному блоку которой подключено множество внутренних блоков. Благодаря этому, можно одновременно настраивать и поддерживать различный температурный режим в разных помещениях. На первый взгляд, может показаться, что они имеют незначительные отличия друг от друга, но каждая из них имеет свои конструктивные особенности, недостатки и преимущества, сравнив которые можно выбрать оптимальный вариант для решения именно ваших задач.
Подробнее о VRF и VRV системах кондиционирования
Как выбрать чиллер
Достаточно серьезная задача — выбор водоохлаждающего чиллера, что требует внимания для изучения устройства чиллера, принципа и схемы его работы и взаимодействия с другими устройствами в общей схеме. Чтобы не ошибиться с выбором и принять правильное решение, купив оптимально полезный, подходящий схеме всех потребителей охладитель, нужно произвести подбор и расчет работы оборудования.
Для слаженной работы системы одной покупки чиллера не достаточно. Помимо правильно подобранного устройство, понадобится его налаживание и автоматизация, что обеспечит должное функционирование. Таким образом, оптимизировав контроль системы, вы будете иметь возможность управлять всеми происходящими процессами.
Безусловно, углубляться в полное изучение схем и микросхем не стоит, но изучить основные принципы работы — нужно, чтобы четко формулировать расчет и подбор любых основополагающих элементов машины, из которых состоит схема в целом.
Нюансы выбора чиллера
Совет 1. Если вы будете размещать охладитель внутри помещения, не забудьте предварительно измерить ширину дверного проема. Часто случается, что приобретенный агрегат просто не входит в двери, что становится серьезной проблемой для его установки.
Совет 2. В помещении установки необходимо обеспечить достаточный обмен воздуха, который соотносится с параметрами и характеристиками агрегата, производящего свободное охлаждение.
Совет 3. Если чиллер устанавливается снаружи помещения, на улице, обязательно следует учесть следующие вопросы:
- защита агрегата от внешних воздействий и вандализма;
- возможность использования незамерзающих жидкостей.
Совет 4. Перед покупкой, еще на этапе выбора нужно точно определить расход охлаждаемой воды (жидкости), чтобы высчитать необходимое для ее охлаждения давление.
Совет 5. При выборе установки, заполненной незамерзающей жидкостью, нужно рассчитывать производительность водоохладительного испарителя.
Отличия в установке различных типов внутренних блоков
Канальный фанкойл устанавливается в вентиляционную шахту
Принципиально отличается схема четырехтрубного фанкойла от двухтрубной схемы. В первом случае подключается 2 контура, работающих от систем кондиционирования и отопления. При переключении режимов не требуются дополнительные мероприятия, задача поступает с пульта дистанционного управления. Для двухтрубной системы нужно слить всю жидкость перед переключением, которое выполняется вручную. Такой метод требует дополнительного сезонного обслуживания и внесения расценок в смету.
Устройство системы чиллер-фанкойлы
Отличается способ установки внутренних блоков, если приборы расположены:
- на разных уровнях (этажах), но имеют одинаковое гидравлическое сопротивление (ГС);
- на одном уровне при одинаковом ГС;
- с разным ГС, но располагающимся на одном уровне;
- с разным ГС на разных уровнях.
Монтажные работы должны проводиться на этапе строительства или чернового ремонта здания. После завершения ремонта проводятся заключительные мероприятия – автоматическая настройка оборудования и установка декоративных решеток на кассетные блоки.
Внутренние блоки устанавливаются корпусным или бескорпусным методом:
- Корпусные модели устанавливаются равноудалено по всему периметру помещения или здания, независимо от расположения комнат. Это касается двухтрубной системы, работающей только на охлаждение.
- Бескорпусные модели устанавливают в основном скрыто. Для бескорпусных блоков предусматривают антивибрационные крепления.
Простыми в монтаже считаются напольные агрегаты, для которых нужно установить дренаж с требуемым углом наклона во избежание застоя жидкости, подключить к электросети. Правильно следуя инструкции или ориентируясь на видеоролики, работу можно выполнить самостоятельно.
Настенные модели требуют помощи специалиста, который должен:
- правильно сделать обвязку;
- настроить приборы контроля;
- проверить давление;
- сделать теплоизоляцию;
- проложить трубы;
- сделать опрессовку;
- подключить к сети питания.
Для кассетных моделей нужно предусмотреть звукоизоляцию, вибрационную защиту, правильно выбрать и прорезать отверстие в подвесном потолке, затем подключить к холодному водопроводу и контуру отопления. Все соединения должны быть проверены и протестированы перед вводом в эксплуатацию.
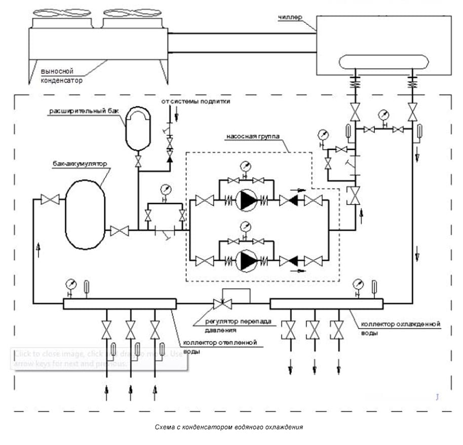
Чиллеры с конденсатором воздушного охлаждения

Перейдем к подключению чиллера с воздушным охлаждением. Если необходимо, чтобы аппарат работал в холодное время года на обогрев, а летом наоборот в режиме холода, и при этом в гидравлическом контуре должна быть вода, то здесь можно применять такую схему подключения чиллера с воздушным охлаждением.
В этом случае необходимо использовать чиллер с выносным конденсатором, т.е. установленным на улице. Остальные компоненты системы необходимо установить в теплой комнате. При использовании такой схемы подключения мы сохраним все положительные черты предыдущего способа, но при этом сможет избежать его недостатков. В частности, с необходимостью сливать воду в зимнее время года.
Также важно понимать, что при таком подключении длина трассы от чиллера до выносного конденсатора весьма ограничена. Перепад высот также должен быть небольшим
Организация работы системы

Чиллер-фанкойл — это комплексная система. На практике это означает, что отдельные элементы системы (чиллер, насос, фанкойлы) подбираются исходя из тех задач, для которых они будут использоваться.
Мнение эксперта
Гребнев Вадим Савельевич
Монтажник отопительных систем
Для индивидуального отопления частного дома не нужна насосная станция — хватит одного насоса. Точно так же не нужен чиллер с большим резервуаром жидкости, так как отапливать нужно не так уж и много квадратных метров. Напротив, для отопления офисного центра нужны серьезные, крупные системы.
Фанкойлы подбираются, во-первых, исходя из того, какую функцию они будут выполнять (только охлаждать, или ещё и отапливать — двухтрубные или четырехтрубные), а также исходя из дизайнерских побуждений (способ монтажа — настенный, напольный, потолочный).
Моделей фанкойлов, чиллеров, насосов много, поэтому и подбираются они индивидуально под каждый из случаев. Невозможно просто так закупить оборудование и установить его, так как это потребует ещё и работы с коммуникациями внутри здания.

Из чего состоит система чиллер-фанкойл
В состав системы чиллер-фанкойл входят следующие структурные элементы:
- Чиллер или центральная охлаждающая машина
- Фанкойлы или локальные теплообменники
- Охлаждающая жидкость (теплоноситель). Это может быть обычная вода или раствор этиленгликоля.
- Насос, называемый гидромодулем. В крупных системах обычно речь идет о насосных станциях
- Трубная разводка
- Система автоматического регулирования
Как устроен чиллер
Схема строения чиллера
Чиллером называют агрегат, предназначенный для охлаждения или нагрева жидких сред, используемых далее в качестве теплоносителей. Чиллеры могут иметь широкий диапазон мощности, благодаря чему они с успехом используются в пищевой промышленности и фармацевтике, а также в климатотехнике. Их применяют для кондиционирования воздуха и отопления общественных зданий и частных домов, для заливки катков, охлаждения напитков и медикаментов.
Устройство чиллера аналогично устройству бытового холодильника. В нем есть компрессор, конденсатор и испаритель. Отличие состоит только в том, что тепловая энергия может забираться или отдаваться жидкости, циркулирующей через теплообменник, для чего используются одновременно 2 контура циркуляции воды: горячий и холодный.
В жаркое время года тепло охлаждаемой жидкости используется для нагрева воды, направляемой далее на горячее водоснабжение. В холодное время года осуществляется только нагрев воды.
Движение горячей и холодной жидкости идет по двум отдельным непересекающимся трубопроводам, по которым теплоноситель поступает к фанкойлам.
Что такое фанкойлы — принцип работы
Фанкойл — теплообменник с вентилятором
Фанкойл это высокоэффективный теплообменник, одновременно подключаемый к холодному и горячему трубопроводу. Для усиления теплообмена используется вентилятор, монтируемый за теплообменником фанкойла. Особенностью фанкойла является создание воздушных потоков заданной температуры внутри помещения без дополнительного притока воздуха извне, что позволяет повысить эффективность использования вырабатываемой чиллером тепловой энергии.
Управление фанкойлом может идти в ручном и в автоматическом режиме.
При ручном управлении для отопления достаточно перекрыть кран подачи в устройство холодной воды, а для охлаждения, напротив, перекрыть кран подачи горячей воды, открыв движение охлаждающей жидкости.
Принцип работы фанкойла
В автоматическом режиме достаточно установить на панели требуемую температуру воздуха в помещении, поддержание которой осуществляется с помощью термостатов, регулирующих движение горячего и холодного теплоносителей.
Место установки фанкойлов может быть любым: настенным, напольным, потолочным. Если система используется предпочтительно для охлаждения, предпочтение отдается потолочному монтажу. Если, наоборот, для отопления, то фанкойлы помещают в нижней части стен.
Подведем итоги
Чиллер-фанкойл эффективная, проверенная временем, система отопления и кондиционирования воздуха, применение которой обеспечивает благоприятный климат круглый год.
Чиллер-фанкойл в равной степени эффективна для общественных зданий и частных домостроений, но в настоящее время ее широкое распространение ограничено недостаточным количеством предложений на рынке нашей страны чиллеров малой мощности, установка которых возможна в индивидуальных домах.
Еще одним недостатком чиллеров является высокая стоимость единицы тепловой энергии, вырабатываемой с их помощью. При выборе чиллеров для отопления они проигрывают газовым котлам.
Как это работает
Название прибора происходит от двух английских слов: “fan” — вентилятор и “coil” — змеевик. Эти основные элементы и обеспечивают работу устройства. Система с использованием таких устройств обычно применяется для организации мультизонального кондиционирования воздуха в больших помещениях.
Вентилятор прогоняет воздушные потоки через теплообменник. В змеевик теплообменника в зависимости от поставленной задачи поступает горячая или холодная вода. Воздух нагревается и распространяется по помещению. Одно из преимуществ использования вентиляторных доводчиков — это возможность не только обогревать и охлаждать воздух внутри помещения, но и разбавлять его свежими воздушными массами с улицы.
Этот вариант не сложно реализовать, если планируется использовать принудительную приточную вентиляцию.
Фанкойл представляет собой систему, которая состоит из вентилятора и теплообменника. Первый прогоняет воздух через второй, придавая потоку необходимую температуру
Фанкойл состоит из таких элементов, как:
- змеевик-теплообменник;
- вентилятор;
- фильтрационный блок.
В систему может быть включен только один теплообменник или сразу два, чтобы обеспечить легкий переход на другой режим работы. В последнем случае один контур подключают к чиллеру — холодильной машине, генерирующей поток холодной воды, а второй — к котлу отопления или другому аналогичному нагревательному прибору. Очень популярно сочетание фанкойлов с тепловым насосом.
Стоит отметить, что если принято решение использовать систему чиллер-фанкойл, то можно установить несколько фанкойлов в разных помещениях, а работать для них будет только один чиллер. Решение выглядит очень удобным для зданий, в которых требуется обслуживать большую площадь. Но при этом следует правильно рассчитать производительность чиллера в зависимости от количества и характеристик фанкойлов.
Системы типа «чиллер-фанкойл» используют для кондиционирования воздуха в больших зданиях, но они находят применение в частных домах, коттеджах и даже просторных квартирах
Для работы вентилятора следует обеспечить каждое устройство электропитанием. Блок фильтров необходим для очистки воздушных масс и оздоровления микроклимата внутри помещения. Каждый фанкойл снабжен системой управления, которая в зависимости от типа устройства может быть встроенной, удаленной или дистанционной.
Кроме того, для монтажа вентиляторных доводчиков понадобится набор соединительных муфт, изоляционные материалы и т.п. В обязательном порядке для системы этого типа устанавливается дренаж, чтобы обеспечить отведение сконденсировавшейся влаги.
Использование фанкойлов дает значительную свободу при проектировании системы. Всегда можно подобрать чиллер и/или котел с подходящей мощностью и установить нужное количество фанкойлов. Монтаж относительно недорог, поскольку для теплоносителя используются обычные водопроводные трубы.
Фанкойлы могут быть незаметными, они не портят интерьер. Потолочные модели скрывают за подвесными конструкциями, а настенные можно закрыть декоративной решеткой
Система занимает относительно немного места, при желании фанкойлы и ведущие к ним коммуникации можно полностью скрыть за подвесным потолком. Если рассматривать фанкойлы как альтернативу для сплит-системы, то они обладают важным преимуществом — позволяют сохранить внешний вид фасада неизменным.
Прибор для охлаждения и/или нагрева воды можно поставить на значительном расстоянии от фанкойлов. Если монтаж выполнен правильно и магистраль снабжена надежной теплоизоляцией, система будет работать эффективно. Это может оказаться удобным, особенно если здание имеет сложную планировку.
Настенные фанкойлы используют в качестве заменителя радиаторов. Их тоже устанавливают под окнами, чтобы компенсировать потери тепла в этих зонах
Насколько можно удалить фанкойл от источника тепла или холода? Это расстояние определяется мощностью насоса, который перемещает жидкий теплоноситель по трубам системы. Чем выше мощность насоса, тем больше может быть расстояние. Это существенно расширяет количество вариантов для установки как самих фанкойлов, так и котла и/или чиллера. Предельной цифрой считается 600 метров, а это более чем солидный показатель.
Систему фанкойлов можно использовать также в сочетании с таким экономичным и экологичным способом получения энергии как тепловой насос. При этом можно организовать не только одноконтурную, но и двухконтурную систему отопления, т.е. обеспечить дом горячей водой. Если система продумана и реализована правильно, то комфортная температура установится в помещении уже через пять минут после запуска.
Разновидности оборудования
Есть холодильные машины двух видов — с воздушным и водяным охлаждением конденсатора. Кроме того, существует чиллер, серьезно отличающийся принципом работы. Это абсорбционная модель.
Агрегаты с воздушным охлаждением
Такие чиллеры являются более популярными. Их обычно устанавливают на крышах крупных зданий. В этом случае используют возможность теплообмена между воздухом и хладагентом. Подвидов этих чиллеров существует тоже два. Есть устройства, в которых конденсатор вынесен наружу. В другом оборудовании он встроен в прибор.

- Модели с выносным конденсатором. В них конденсаторный блок находится на некотором удалении от чиллера. Связаны оба элемента медной магистралью, в которой циркулирует хладагент. Плюс устройств — удобство, так как модуль с конденсатором можно установить в помещении. Минус — более высокая цена.
- Чиллеры с внутренним, встроенным конденсатором. Эти модели являются моноблоками, так как все элементы находятся в одном корпусе. Их обычно монтируют на крыше здания. Недостатком такого оборудования считается сложность обслуживания, а достоинством — более низкая цена.
Если сравнивать оба вида по срокам эксплуатации, то победителями выйдут вторые модели. Выносной конденсаторный модуль в большей степени подвержен воздействию внешних факторов. Он быстрее выйдет из строя из-за осадков или механических повреждений. Отдельная магистраль — еще одно слабое звено.

Устройства с водяным охлаждением
В этом случае для переноса тепловой энергии используется любой источник. Им может стать бассейн, пруд, река либо другой водоем. В чиллерах с водяным охлаждением конденсатор тоже находится на расстоянии: его погружают в воду.
Данное оборудование менее зависит от температуры окружающей среды, поэтому его хладо- или теплопроизводительность более высока. Причина — большая теплоемкость воды, способность более эффективно отдавать/отбирать тепловую энергию.
Разница особенно ощутима при экстремально высоких/низких температурах. Принцип работы этих агрегатов не отличается от функционирования предыдущих устройств. Отличие только в среде, в которой находятся их конденсаторы.

Абсорбционные чиллеры (АБХМ)
Данные агрегаты кардинально отличаются от своих традиционных «соперников». В этих приборах не используется компрессионный способ переноса тепловой энергии, поэтому в роли хладагента выступает слабая смесь, состоящая из воды и, например, бромида лития. Двигаясь по холодильному контуру, эти компоненты непрерывно взаимодействуют. Они либо смешиваются, либо разъединяются.
Отличие от обычных чиллеров
Отличие не только в циркулирующей жидкости и ее свойствах. В абсорбционных чиллерах другой источник энергии. Если в обычных приборах для работы главного «вечного двигателя» — компрессора — необходимо электричество, то в АБХМ используется любой вид тепловой энергии. Пример — та, что выделяется на каком-либо этапе производства, является побочным эффектом.

Основные элементы абсорбционного оборудования — абсорбер, генератор, испаритель, конденсатор, насос. В составе приборов есть дополнительные элементы: это система автоматики, вентили — дросселирующие, запорные, соленоидные. В одноконтурных чиллерах используется один генератор, в двухконтурных — два.
Принцип работы
Отличие этих моделей от обычных устройств — возможность работы только в одном режиме, на охлаждение. Сначала смесь воды и бромида нагревается в абсорбере. В процессе большая часть воды выкипает, а затем по магистрали поступает в конденсатор. В нем пары жидкости быстро охлаждаются, отдают тепло и конденсируются.
Затем конденсат следует в испаритель, где снова становится паром. Эту субстанцию поглощает бромид лития, который поступает из генератора. После поглощения и смешивания компонентов образуется слабая смесь. Она подается в генератор с помощью насоса, потом «круговорот» продолжается.

Однако в последнее время производители занимаются разработкой компактных моделей, которые можно будет приобретать для кондиционирования частных домов. Есть уже первые, экспериментальные модели, но цена их пока очень высока.
Как работают чиллеры: конструкция и принцип функционирования чиллеров
Как основа для современной коммерческой или промышленной системы охлаждения воды или теплоносителя чиллер включает в себя следующие конструктивные элементы:
- Конденсатор – устройство для отвода тепла в окружающую среду.
- Испаритель – элемент конструкции, с помощью которого отдается тепло воды или раствора хладагенту (фреон или аммиак).
- Компрессор – отвечает за перемещение паров хладагента от испарителя к конденсатору, может быть поршневым, спиральным, винтовым, центробежным.
- Терморегулирующее устройство отвечает за понижение температуры и давление хладагента по пути из конденсатора в испаритель.
В зависимости от того, воздушное или водяное охлаждение используется, различают одноименные типы:
- Установка, в которой излишки тепла уходят с помощью воздуха, серии Pakcold, TT-COLD, GRS, EBHV, EBHP
- Устройства, в которых охлаждение производится при помощи воды, серии EBSV, EBSP
Принцип работы агрегатов, таким образом, основан на интенсивном теплообмене и отводе тепла из испарителя в окружающую среду.
Принцип функционирования фанкойла
Принцип работы фанкойла состоит в том, что прибор в принудительном порядке заставляет перемещаться в воздух в том или ином направлении, обеспечивая заданную температуру помещения, причем разбег может быть самым разным – от холодного потока, до достаточно тёплого. Движение масс обеспечивает встроенный вентилятор (или несколько). Проходя через теплообменник, воздух достигает нужной температуры. Если прибор установлен в квартире проточного типа, иными словами – сопряжён с улицей, то к этим потокам добавляется тяга наружная.
Радиатор обеспечивает перемещение жидкости заданной температуры, за счёт чего происходит охлаждение или нагрев воздушного пространства, через которое проходят потоки воздуха
Фанкойлы легко «встраиваются» в существующую сеть климатического оборудования. Их можно использовать совместно с тепловыми насосами, электрическими системами нагрева, котлами. Системы чиллер и фанкойл обеспечивают независимую стабилизацию температуры одновременно в нескольких помещениях в одном здании. Кроме этого, сам фанкойл можно настроить таким образом, чтобы он нагревал или охлаждал сразу несколько помещений. Для этого существует несколько вариантов конструкции агрегата. Но помните, температура в этих помещениях будет одинакова.
Фанкойлы легко встраиваются в систему умного дома
В более сложных системах проточного типа доводчики позволяют смешивать воздух улицы с тем, который подается из помещения. Причём процесс очищения, нагрева и смешивания воздушных масс происходит постоянно. Иногда используются специальные обходные трубопроводы для удаления избыточного воздуха, который, при необходимости, можно перекрыть. Но так как зачастую необходимости в непрерывной работе системы нет, разработчики дополняют сети кулеров специальными обходными трубопроводами с термоэлектрическим приводом и вентилями.
Подбор чиллера
При подборе чиллера под конкретную задачу, основополагающими характеристиками для расчета являются максимальная мощность и холодопроизводительность. Главными факторами, которые влияют на выбор определенной модели, являются:
- габаритные размеры помещения, площадь, объем;
- место расположения объекта;
- тип планируемой установки – в отдельном помещении или под открытым небом;
- необходимость очистки теплоносителя (воды);
- разновидность применяемого хладагента, а также его объем перемещения, скорость и температурный график;
- общая длительность магистралей;
- прочие характеристики.
Для подбора чиллера в области литья пластмасс можете воспользоваться онлайн калькулятором подбора чиллера для ТПА или прессформы.
Преимущества системы кондиционирования чиллер-фанкойл
Современная система чиллер-фанкойл зарекомендовала себя с отличной стороны и становится одним из самых востребованных решений при организации эффективной вентиляции и кондиционирования зданий и помещений. Неудивительно, ведь преимущества системы по сравнению с другими вариантами очень убедительны и вот некоторые из них:
Неограниченная протяженность трубопроводов, определяемая исключительно мощностью чиллера
Устанавливая высокомощную насосную станцию, можно установить чиллеры и фанкойлы на достаточно большом удалении друг от друга (длина магистрали может доходить до нескольких сотен метров), без потери эффективности и производительности обслуживания.
Минимум места для монтажа агрегатов
Даже для большого здания будет достаточно одного производительного чиллера, который никоим образом не повлияет на эстетичность внешнего вида здания и избавит от необходимости устанавливать большое количество внешних блоков.
Бюджетная стоимость разводки
В системе чиллер-фанкойл для передачи охлажденной жидкости задействуют не медные соединения (как в случае с фреоновыми системами), которые стоят довольно дорого, а стандартные водопроводные трубопроводы и запорная арматура.
Безопасность в повседневном использовании
Большим плюсом к безопасности является то, что все летучие газы находятся внутри чиллера, а он, в свою очередь, чаще всего размещается на открытом воздухе или в подвальном помещении. Риск утечки минимален, что позволяет говорить практически о полной безопасности людей.
Отличная адаптивность
Каждый пользователь помещения может выставлять индивидуальные температурные настройки и регулировать их по своему усмотрению. Кроме того, монтаж установок можно производить без остановки всей системы, в отличие от стандартных фреоновых систем.
Современный рынок климатической техники сегодня переполнен огромным количеством предложений, однако, не рекомендуется выполнять подбор оборудования к системе чиллер-фанкойл и монтаж самостоятельно. Только профессиональные специалисты с практическими знаниями и опытом в этой сфере помогут организовать эффективную и безопасную работу оборудования.
Устройство и принцип работы системы чиллер-фанкойл
Это оборудование универсально в применении: оно позволяет во все сезоны поддерживать комфортный микроклимат в помещении, вне зависимости от этажности здания, его площади, конфигурации и типа.
Если рассматривать самую примитивную схему работы: в зависимости от заданных пользователем установок радиатор доводчика перемещает жидкость, которая наделяется именно той температурой, что соответствует конкретной поставленной цели. Вода нагревает или охлаждает воздух вокруг рабочего элемента. Вентилятор, в свою очередь, принудительно направляет этот воздух в помещение.
Принцип работы системы чиллер-фанкойл
Усовершенствованные модели также способны смешивать внутренний воздух и уличный. Доводчик пропускает носитель через радиатор, придает ему требуемую температуру в непрерывном цикле. Чтобы устройство не работало «вхолостую», в нем предусмотрены особые обходные трубопроводы, имеющие вентили и термоэлектрические приводы.
Конденсат, неизбежно возникающий на радиаторе, выводится с помощью приемного лотка. Дренажный насос, функционирующий в тандеме с поплавковым клапаном, удаляет из сборника накопленную влагу и направляет ее в приемную трубу, а оттуда – в канализационный сток.
Системы кондиционирования могут иметь воздушное либо водяное охлаждение. По критерию особенностей конденсатора можно найти модели выносного либо встроенного типа. Обогрев может осуществляться с применением теплового насоса или без такового. Далее будут рассмотрены ключевые конструктивные особенности каждого рабочего элемента, входящего в высокопродуктивную связку.
Чиллер – это кондиционер, пропускающий через испаритель антифриз или воду. Жидкость через систему трубопроводов подается к фанкойлам, установленным в отдельных помещениях. Связка работает также, как и сплит-системы. Чиллер и фанкойлы может разделять значительное расстояние – этот показатель зависит лишь от мощности внедренного с схему насосного оборудования. Чиллер работает с несколькими фанкойлами, в зависимости от его производительности устанавливается максимально допустимое число связанных сегментов системы кондиционирования.
Чиллеры бывают парокомпрессионными и абсорбционными. Последние реализуются в высоком ценовом сегменте, они крупные и могут использоваться не во всех типах зданий. Парокомпрессионные модели, в свою очередь, делятся на:
- наружные (работают на базе осевых вентиляторов, имеют воздушное охлаждение);
- внутренние (обладают водяным охлаждением, в них устанавливается центробежный вентилятор, обеспечивающий движение воздушных масс);
- реверсивные (могут работать на охлаждение и нагрев).
Пример реверсивного чиллера
Фанкойл – это оборудование, принимающее охлажденный носитель, оно отвечает за циркуляцию воздуха в обслуживаемом помещении. Встроенный вентилятор помогает смешивать уличные и внутренние потоки, отправлять в нужном направлении образовавшуюся смесь.
Выделяют несколько видов фанкойлов:
- напольные;
- настенно-потолочные;
- настенные;
- потолочные.
Пример потолочного фанкойла
Кассетные внутренние блоки способствуют охлаждению, нагреву и равномерному распределению воздушных масс в помещениях, в которых установлено подвесное потолочное оборудование. Благодаря подобному устройству маскируются рабочие элементы системы кондиционирования, сводятся к минимуму сопутствующие шумы. В этом случае воздушные потоки могут распределяться не более чем по 2-4 направлениям.
Канальные фанкойлы монтируют непосредственно в вентиляционную шахту. Для забора воздуха используются обособленные воздуховоды, для вывода отработанных масс применяются каналы, обустроенные за подвесными потолочными сегментами. Подобные модели доводчиков характеризуются высокой производительностью, их активно берут на вооружение при строительстве складов, торговых залов и прочих помещений с большой площадью.
1 Устройство системы
Внешний блок, который называют чиллером, выполняет функции охлаждающего устройства, он производит и подаёт холод по трубопроводам вместе с теплоносителем, циркулирующим по ним. В этом и заключается главное отличие оборудования от обычных сплит-систем. В них в качестве теплоносителя используется фреон, который перемещается по дорогим медным трубам.
На работу чиллерной системы охлаждения не влияет температура, а сплит-конструкции начинают работать со сбоями уже при -10 градусах. Теплообменный внутренний элемент — фанкойл — принимает холодную жидкость, отдаёт холод в атмосферу и возвращает тепло в чиллер. Деталь монтируют в каждой комнате и программируют на индивидуальную программу.
Подключение системы чиллер-фанкойл
Главными составляющими элементами системы выступают чиллер, фанкойл и гидромодуль. Первые два агрегата соединены друг с другом трубопроводами, а насосная станция предназначена для циркуляции жидкости в трубах.
Кроме самого насоса в гидромодуль входят:
- Расширительный бак. Он нужен для компенсации изменения объема теплоносителя при его нагревании и охлаждении.
- Запорная арматура.
- Элементы управления и защиты.
- Бак-аккумулятор предназначен для увеличения тепловой емкости носителя. Благодаря этому компрессор защищен от преждевременного износа.
В процессе подключения понадобятся следующие составляющие элементы:
- Фанкойл или теплообменник. Внешне конструкция напоминает решетку из трубок, по которым циркулирует жидкость.
- Вентилятор устанавливают за фанкойлом, чтобы он направлял поток воздуха на решетку из трубок.
- Элементы электронного управления работой агрегата задают скорость вращения вентилятора и подачу охлаждающей жидкости.
- Для установки всех необходимых настроек используют выносной пульт управления.
- Для устройства трассы применяют сантехнические трубопроводы.
- За охлаждение жидкости или сохранение требуемой температуры жидкой среды отвечает чиллер. От него подготовленная жидкость по трубам поступает в фанкойл.
- Бойлер для подогрева теплоносителя.
- Насосное оборудование для облегчения циркуляции жидкой среды.
Подключение системы выполняют в следующем порядке:
- сначала устанавливают наружный и внутренний блоки;
- после этого составляют узел обвязки;
- собирают трассу из трубопроводов и делают ее теплоизоляцию;
- далее идет прокладка воздуховодов и их звукоизоляция;
- монтаж дренажной системы;
- прокладка элементов питания к установленным агрегатам;
- после этого проверяют герметичность всех соединений, выполняют пробный запуск системы.
Обслуживание системы
Обслуживание чиллеров и фанкойлов включает набор стандартных мероприятий. Они заключаются в регулярной замене фильтрующих приспособлений и их прочистке, а также уходе за радиаторами.
Для бесперебойной и эффективной работы системы кондиционирования важно регулярно проводить профилактическое обслуживание, которое включает в себя следующие мероприятия:
- Проверка исправности и точности работы пульта дистанционного управления.
- Осмотр всех крепежных приспособлений на предмет прочности фиксации, а также проверка узлов соединения на герметичность.
- Изменение параметров электрической сети в кабеле, питающем агрегат.
- Оценка работоспособности всех составляющих цепей.
- Измерение фазы и линейного напряжения.
- Проверка исправности дренажной системы и работоспособности вентилятора.
Рекомендуется периодически проводить чистку и обработку радиатора с целью защиты от поражения патогенной микрофлорой. Фанкойлы эксплуатируют при температуре не ниже +10 градусов, чтобы агрегаты прослужили как можно дольше.
Системы чиллер-фанкойлов в одинаковой степени подходят для установки в частном доме и общественном здании. Они поддерживают оптимальный микроклимат в помещениях независимо от погодных условий на улице. Однако при использовании чиллеров для отопления стоимость тепловой энергии значительно выше, чем на фоне применения газового котла.
Заключение
Монтаж фанкойла требует специальных знаний, подготовки и опыта. От грамотного монтажа фанкойлов напрямую зависит качество и долговечность работы всей системы
Обращаясь в фирму по установке и обслуживанию такой климатической техники, следует обратить внимание на опыт специалистов и наличие в компании необходимого оборудования
Только в этом случае гарантирована правильная работа всех механизмов этого оборудования.
Смирнов Павел Петрович
Опытный специалист по системам вентиляции и кондиционирования. Работает в этой сфере более 15 лет.
Написано статей
Фанкойл – это элемент климатической системы для регулирования температуры в отдельных помещениях. Он используется для охлаждения и нагрева воздуха. Перед проектированием и монтажом этой системы потребитель должен изучить фанкойл что такое фанкойл, основные его характеристики и виды.




































